Пригласить на тендер
Телефон

8 (800) 500 21 74

Работаем

Пн — Чт 8:00-17:00
Пт 8:00-16:00

© 2026 Группа компаний ГЕОН. Все права сайта защищены
© 2026 Группа компаний ГЕОН. Все права сайта защищены

Очистка стоков гальванических производств

Качественные установки для очистки сложных производственных стоков до 200 м³/сутки в любых условиях эксплуатации

ГК ГЕОН более 10 лет на рынке

Проектный отдел, собственное производство и строительство промышленных очистных сооружений

Группа компаний «ГЕОН» — российская инжиниринговая компания, предоставляющая полный цикл услуг в области проектирования, производства и монтажа очистных сооружений сточных вод. С 2014 года компания успешно реализует проекты по всей территории России и стран СНГ.

Основные направления деятельности «ГЕОН»:

  1. Проектирование:
    • Разработка индивидуальных проектов очистных сооружений с учетом специфики объекта и требований заказчика
    • Использование современных технологий и оборудования для обеспечения максимальной эффективности и экологичности
  2. Производство:
    • Изготовление высококачественных компонентов и оборудования для очистных сооружений на собственных производственных мощностях
    • Контроль качества на всех этапах производства, включая входной контроль сырья и материалов
  3. Монтаж и пусконаладочные работы:
    • Установка очистных сооружений с соблюдением всех норм и правил безопасности
    • Пусконаладочные работы для обеспечения стабильной и эффективной работы оборудования
  4. Обслуживание и ремонт:
    • Предоставление услуг по техническому обслуживанию очистных сооружений для поддержания их работоспособности и предотвращения аварийных ситуаций.
    • Проведение капитального и текущего ремонта для продления срока службы оборудования.

 

 

«ГЕОН» предлагает комплексные решения для промышленных, муниципальных и коммерческих объектов

О нас в цифрах

Более

10

лет

на рынке технического оборудования

2

площадки

для производства оборудования

37

видов

продукции мы производим сами

до

5

лет

фиксированной гарантии

Проблема очистки сточных вод гальванического производства

Нормы очистки сточных вод гальванического производства установлены ГОСТ Р 58431-2019

Гальваностоки (сточные воды гальванических производств) формируются в результате химической или электрохимической обработки металлических деталей в специальных ваннах, заполненных реагентами или электролитами, и промывки изделий большим объёмом воды. Они могут содержать вредные вещества, которые опасны для окружающей среды. Это связано с использованием токсичных соединений в технологических процессах гальваники, например, при нанесении покрытий, травлении, обезжиривании

Для очистки гальваностоков используют многоступенчатую технологию обработки, которая представляет собой набор оборудования для раздельной очистка стоков от гальванических ванн различного назначения или комплексной — стоки смешиваются и далее подвергаются очистке.

Каждый этап отвечает за удаление различных видов загрязнений

Состав сточных вод может различаться в зависимости от типа процесса и используемых химических соединений

Тяжёлые металлы — свинец, кадмий, медь, никель, цинк
Кислоты и щелочи — серная и хлороводородная кислоты, гидроксид натрия и гидроксид калия
Органические соединения — растворители, масла, бензолы, окислы
Цианиды, которые попадают в воду при нанесении покрытий из цинка, кадмия и меди, а также при термической обработке стальных изделий. В сточных водах концентрация цианидов может достигать 2–30 мг/л (при наличии ванн улавливания) до 150–300 мг/л
Соединения шестивалентного хрома может достигать 30, а иногда 100 мг/л
Сопутствующие химикаты — смачиватели, моющие вещества, ингибиторы и другие вещества, используемые в гальванических процессах

Одним из наших главных преимуществ среди конкурентов является то, что благодаря собственному производству мы предлагаем самые выгодные цены на нашу продукцию

В нашем каталоге вы найдёте оборудование, установки и комплексы для очистки сточных вод на производствах, автосервисах и других предприятиях, работающих с масляными продуктами

Сами производим все необходимое оборудование

2-х этапный контроль качества

Станция обезжелезивания ГЕОН-СО

Удаление из воды ионов металлов

Механическая решетка барабанная ГЕОН-РБМ

Предварительная очистка стока

Фильтр-пресс ГЕОН-ФП

Обезвоживание осадка

Фильтр напорный ГЕОН-ФН

Для очистки стока от примесей

Установка приготовления и дозирования реагентов ГЕОН-УДР

Приготовление и дозирование реагентов

Ионообменная установка ГЕОН-УИО

Используется для доочистки гальванических стоков

Флотатор ГЕОН-ФЛТ

Физико-химическая очистка

Выпарная установка ГЕОН-ВПР

Очищает сложные типы стоков с различными примесями

Подбор оборудования для любых гальванических производств

Гальванические покрытия используются в машиностроении, приборостроении и производстве печатных плат

Эти стоки, при недостаточной очистке, загрязняют водную среду. Промывные воды и концентрированные отработанные растворы — основные типы стоков в этой технологии

К гальваническим способам нанесения покрытия относятся:

— хромирование
— цинкование
— свинцевание
— кадмирование
— меднение
— никелирование
— лужение
— латунирование

Гальваника — это метод обработки металлических изделий, основанный на электрохимических реакциях. В ходе этого процесса на поверхности изделия образуется слой металла.

В нем участвуют:

— обрабатываемый элемент
— электролит
— два электрода
— электрический ток

Электролит — это жидкий проводник, содержащий раствор солей металла, который используется для создания покрытия

Процесс нанесения металлического слоя на поверхность изделия происходит следующим образом: когда через электролит пропускается электрический ток, соли металла распадаются на ионы и оседают на поверхности в виде тонкой плёнки

Сточные воды, образующиеся в процессе гальванического производства, содержат большое количество токсичных веществ

Сточные воды, загрязнённые тяжёлыми металлами, могут оказывать канцерогенное и мутагенное воздействие на живые организмы, вызывая раковые и аллергические заболевания, а также изменения в наследственных характеристиках

В России ежегодно образуется 600 000–700 000 м³ чистой воды, которая в ходе промывки изделий загрязняется тяжёлыми металлами

Предварительный расчет стоимости очистных сооружений!

Заполняйте небольшую форму и наши специалисты подберут оптимальное решение для вашего предприятия

Типы гальванических стоков

В зависимости от уровня загрязнения сточные воды можно разделить на три группы:

— Воды, полученные в результате промывки изделий в проточных ваннах. При стандартной частоте смены воды в ванне (0,5–2 объёма в час) концентрация загрязняющих веществ в сточной воде составляет 0,5–3% от концентрации раствора в технологической ванне

— Воды, полученные в результате промывки изделий в непроточных ваннах, а также при каскадной промывке и после регенерации ионообменных фильтров (регенераты). Концентрация загрязняющих веществ в таких водах составляет от 1 до 20 мг/л

— Отработанные технологические растворы и электролиты, содержащие более 100 г/л растворённых веществ

Стадии очистки промышленных стоков

Нейтрализация кислот и щелочей
Стоки обрабатывают щелочным реагентом (известь, карбонат натрия, едкий натр и др.) для перевода ионов металлов в труднорастворимые соединения

Осветление воды
Обработанные стоки подают через трубный флокулятор в тонкослойный отстойник, где раствор флокулянта образует укрупнённые хлопья осадка

Финишная очистка
Осветлённая вода подаётся на комплекс автоматизированных механических фильтров, где происходит очистка от остаточного содержания дисперсных веществ

Сорбционная очистка
Вода, прошедшая механическую очистку, поступает на угольные фильтры, где сорбируются органические загрязнения и частично удаляются ионы тяжёлых металлов

Ионообменная очистка
Предварительно осветлённая сточная вода поступает на фильтр с ионообменной смолой, где происходит ионный обмен ионов тяжёлых металлов на эквивалентное количество ионов натрия

Обезвоживание и удаление гальваношлама 
Осадок подаётся в мешки из нетканого материала, где обезвоживается за счёт естественной фильтрации воды через материал. Мешки с осадком транспортируются на открытый воздух и некоторое время выдерживаются для более полного удаления влаги. После этого осадок продолжает уменьшаться в объёме благодаря естественному испарению или вымерзанию

Категории качества воды для гальванического производства

вещества
не более, мг/дм³
хром
1000
медь
30
никель
50
цинк
50
кадмий
15
свинец
10
олово
10
хлориды (Cl — )
500

Промышленные системы водоподготовки и очистки сточных вод разрабатываются с целью достижения необходимого качества воды в соответствии с требованиями заказчика и санитарными нормами. В каждом конкретном случае применяются уникальные технологии, поскольку состав воды может быть разным. Присутствие примесей требует применения специализированных методов и оборудования

Мы разрабатываем современные технологические схемы, включающие различные ступени очистки и подбора оборудования, для достижения максимальной эффективности водоподготовки и очистки сточных вод

Каталог готовых решений

В каталоге более подробно представлен перечень нашего оборудования, а так же информация о компании

Полный процесс очистки стоков от тяжелых металлов

Физико-химический (реагентный). Обработка сточных вод реагентами для перевода загрязняющих компонентов в менее токсичные формы, образования нерастворимых соединений и их удаления методом фильтрации

Ионный обмен. Использование ионообменной смолы, которая поглощает катионы, форму которых принимают тяжёлые металлы

Электрохимическая очистка. Процесс электролиза, где металлы осаждаются на катоде, а кислоты или щелочи могут генерироваться на аноде

Мембранные технологии (обратный осмос, нанофильтрация, ультрафильтрация) позволяют отделять металлы и корректировать рН

Биосорбция — использование микроорганизмов, водорослей или растительных волокон, которые могут абсорбировать ионы тяжёлых металлов из раствора

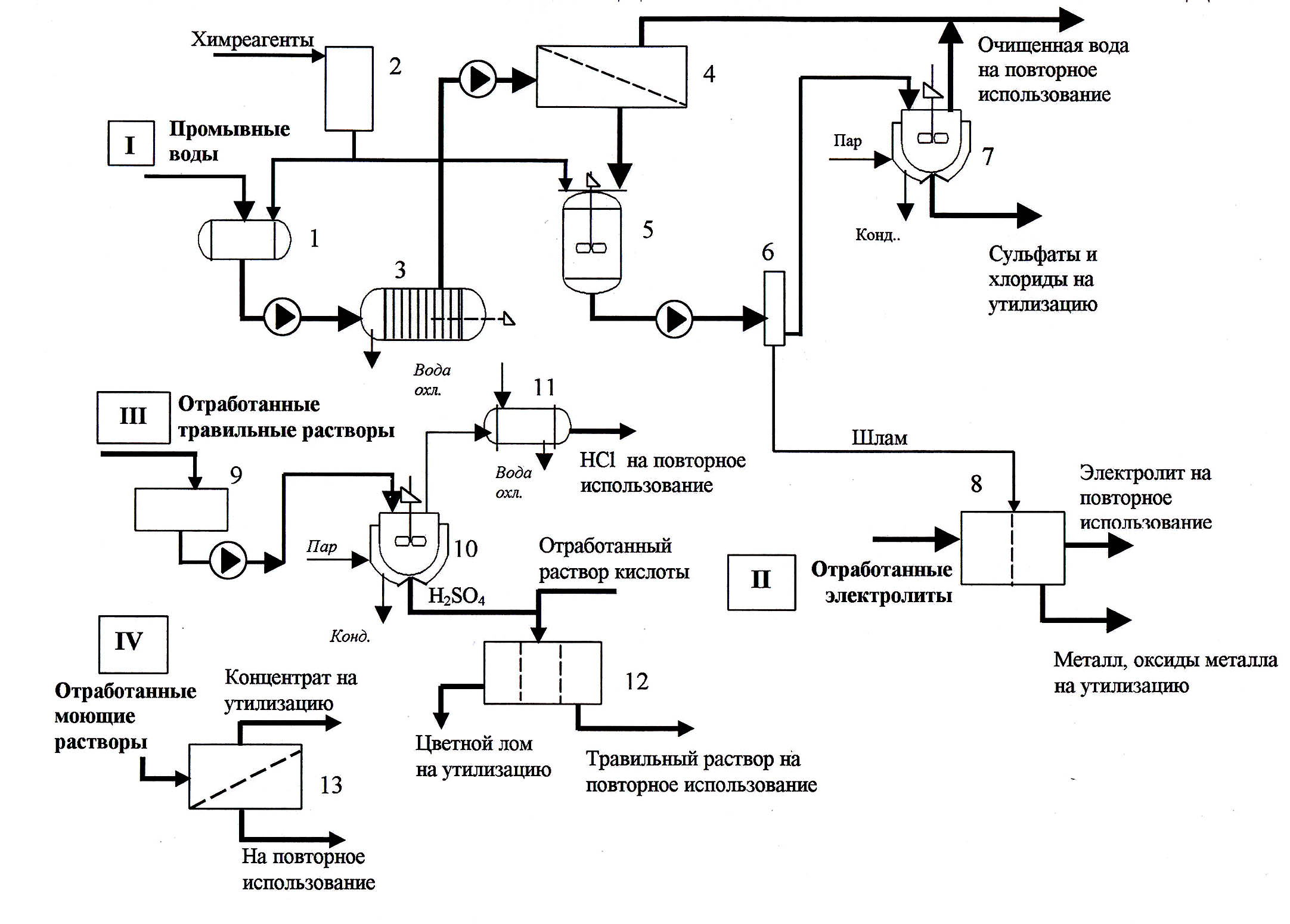
Схема очистки сточных

 

Технологическая схема комплексной установки очистки сточных вод гальванических производств:
1 – усреднитель
2 – узел реагентной обработки
3 – фильтр
4 – обратноосмотический мембранный модуль
5 – реактор-нейтрализатор
6 – микрофильтр
7 – выпарная установка
8 – электролизер
9 – емкость
10 – испаритель
11 – холодильник
12 – электродиализатор
13 – ультрафильтрационная установка

Читайте статьи наших специалистов

Собрали для вас полезные статьи об очистке и перекачке сточных вод

Вопрос - ответ

Как подбирают технологию очистки для промышленных сточных вод гальванического предприятия?

На основании анализа списка используемых растворов и электролитов. Загрязняющие вещества в стоках находятся в разных состояниях, и для их удаления используют различные методы: механические, химические (реагентные), коагуляционно-флотационные и биологические

Производим ли мы модульные очистные сооружения "под ключ" для промышленных предприятий?

Да, это компактные системы очистки сточных вод, состоящие из нескольких модулей, которые размещаются друг за другом. Такие сооружения могут размещаться в уже имеющихся помещениях, внутри быстровозводимых каркасных зданий или в блок-контейнерах

Можно ли использовать очищенную воду от гальваники повторно?

Да, очищенную воду после гальваники можно повторно использовать. Например, с помощью вакуумного выпаривателя получают чистую деминерализованную воду, которую можно возвращать в промывочные ванны galvan.ru

Наши проекты

Гравотэк
Строительство очистных сооружений для гальванического производства в Пензе
Доброград
Строительство очистных сооружений для особой экономической зоны «Доброград-1»
Нам доверяют
К нам обращаются крупнейшие госкорпорации и компании, которые умеют считать деньги и выбирают лучшие
Мы даем им возможность полностью делегировать проект по строительству очистных сооружений и быть уверенными в результате
Сертификаты

Имеем все допуски, включая особо опасные объекты

Регулярно проходим сертификацию и лицензирование

Сертификат соответствия

Сертификат соответствия от 01.02.2024

Скачать

[PDF]

Сертификат ВПР

Сертификат ВПР от 07.02.2022

Скачать

[PDF]

ЭКО сертификат

Сертификат ЭКО от 29.02.2022

Скачать

[PDF]

Сертификат сейсмостойкости

Сертификат сейсмостойкости от 31.08.2022

Скачать

[PDF]
Бахвалов Сергей
Руководитель проектов
Остались вопросы?
Заполните форму и наши специалисты свяжутся с вами, чтобы ответить на все интересующие вопросы